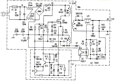
半导体致冷(或致热)电冰箱需要稳定的直流装置。无论是市电涨落,还昌变化,输出的直流都是稳定的。该采用正激式变换器,具有输出纹波电压小的特性,依靠自馈电线圈泄放中的磁场能量,实现复位,可减少发热,提高效率。其电路如附图所示。
电路中,CX1、LF1、和CY1构成交流电源。一方面可以滤除电网窜入的外界干扰,另一方面还能够消除内部高频干扰对电网造成的污染。R1是为安全而置的泄放电,断电后用来放掉器上的电荷。
电源工作时,220V的市电经D1~D4整流、C1后,在器C1的两端得到300V左右的直流电压。该电压一路经R2、R3向开关管Q3注入一定的启动,另一路经开关变压器T1的初级线圈NP加到Q3的漏极,使Q3开始导通。与此同时,T1的反馈绕组NF感应电压的极性为上负下正,经R4、C2耦合到Q3栅极,加速了Q3的导通,并跃入饱和区。当Q3漏极电流的变化率趋于零时,反馈绕组上的感应电压随之消失,这样C2由刚才的充电转为放电,使得Q3的栅极电位逐渐下降,电流减小。随着Q3漏极电流的减小,在反馈绕组上感应出一个上正下负的电压,后经R4、C2耦合到Q3的栅极,加速了Q3栅极电位的下降,使Q3很快进入截止状态。此时漏极电流减小为零,C1上的300V直流电压又重新开始给Q3供电……这样周而复始,Q3便开始了自激振荡。
电路中的D5用来消除Q3在截止的瞬间产生的尖峰脉冲,以确保Q3不被击-穿和磁通复位。由于尖峰脉冲的能量与负载的轻重有关,当负荷严重过载或短路时,往往会波及到D5,过大的脉冲能量会把它,检修短路性故障时要重点加以检查。
Q3导通时,开关变压器传输能量,Q3截止时,T1通过回授绕组释放能量,返回起始位。次级绕组感应出的低压高频脉冲经过D8整流、C5滤波,得到一个12V左右稳定的直流电压,假负载R10,一方面可以改善电源轻载时的电压调整率,另一方面电源关闭后可以泄放掉C5上的电荷。
电流的稳压环节由U1、U2、U3及其外围元件构成。反馈绕组NF感应出的交流电压经D7整流、C3滤波之后作为光耦器的工作电压,又是稳压环节的取样电压。当+12V输出电压升高时,经R8、R9分压后得到取样电压,与U3(TL431)中的2.5V带隙基准电压进行比较,使K点电位降低,U2中的的工作电流
调整R8′电阻值,可调节光耦器U2内发光管电流的大小,继而调整Q12、Q13的导通量,并控制了Q3的导通时间,最终实现对输出电压大小的整定。