近年来,在音响技术的相关文章中,经常用到“反馈”一词,但却有两种大不相同的含义,使许多读者困惑。
第一种“电流反馈”组成如图1所示,其特点是:负反馈放大器的反馈网络与RL相串联,输出电流流经取样R形成反馈信号,因此反馈信号取自放大器的输出电流,“电流反馈”因此而得名。电流负反馈可以稳定放大器的电流增益,且当负载特性发生变化时,可以起到稳定输出电流的作用,因此电流负反馈放大器又称为恒流输出放大器。
众所周知,动圈式是感性器件,对不同的呈现不同的特性“RL(f)”,如果采用传统的恒压输出驱动,扬声器实际得到的功率为:PO=VO2/RL(f),其中“VO”为输出,即“PO”与负载阻抗成反比;而采用恒流输出驱动时,其实际得到的功率则为:PO=IO2RL(f),其中“IO”为输出电流有效值,即“PO”与负载阻抗成正比,显然这两种驱动形式下整个系统的频率特性是不同的。另外,恒流输出的驱动形式还可以最大限度地降低扬声器馈线和放大器输出等环节频率特性畸变所造成的音质劣化。
实践证明,合理设计的恒流输出式可以获得更好的音质,音色具有电子管功率放大器的韵味。
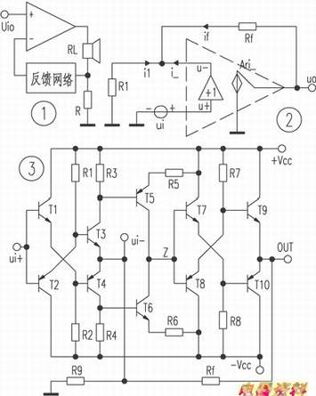
第二种“电流反馈”是电流模电路中的概念,其实是指一种高速运算放大器的电路结构,简化模型如图2所示,其特点是:放大器的输入端电压u-跟随输入端电压u+的变化,且反相输入端是低阻抗节点。因为增益Ar=u。/i-→∞,所以有限输出电压u0时,i-→0,则il+if=0(参见图2)。由此可见,电流反馈放大器的工作原理有别于普通(电压反馈)放大器,图3是一例电路的简化原理图。这种电路的主要优点是:电路中的节点多为低阻抗节点(图3电路中只有节点Z为高阻抗节点),因此具有很好的高频特性和。电流反馈的电路模型首先被应用于高速视频运算放大器的设计中,后又被引用到Hi-Fi音频放大器的设计中,采用电流反馈电路结构的主要目的就是增加放大器的增益带宽积和压摆率。
