节点电压法在电路系统分析方法中的应用


  节点法是的系统分析方法之一,所谓节点电压是指电路中任一节点与参考节点之间的电压,该电路分析方法的本质是先利用KVL疋理将各支路用节点电压表示,然后只列n-1各节点的KCL方程(n为所分忻电路的节点数)。支路电流法既列KVL方程又列KCL方程,回路电流法只列KVL方程。与这两种电路分析方法相比,当电路的节点数转少,支路数较多时,采用节点电压法简单,因为列的方程数较少。特别是当有理想电压源直接并接在两节点之间时,只要灵活应用节点电压法。便可以进一步减少所列的方程数。  

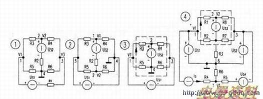
  图1中有4个节点,选4为参考节点的话,1、2、3节点的节点电旺分别没为Vl、V2、V3,列出三个节点的KCL方程分别为:(1/R1+1/R3+1/R5)V1一1/R3V2一1/R1V3=Us1/R1(节点1):-l/R3V1+(1/R2+1/R3+1/R4)V2-1/R4V3=Us2/R2(节点2);-1/R1Vl-1/R4V2+(1/R1+1/R4+1/R6)V3=-Us1/R1(节点3)。

  当有一个理想电压源直接并接在两节点之间时,一般选电压源的负极为参考节点,则电压源的正极所在节点的节点电压就是这理想电压源的值。为已知的,可少列一个KCL方程。图2中同样有4个节点,理想电压源Us1直接并接在两节点之间,选其负极昕在的节点4为参考节点,则正极所在的节点3的节点电压为Us1已知,只需设节点1、2的节点电压V1、V/2为未知量,列KCL方程也只需列两个。选节点列KCL方程时要避开有理想电压源直接并接的支路,因为电压源中流过的电流由外电路决定,不能用所没未知量节点电压来表示。若要列出含有理想电压源支路的节点(图2中的节点3)的KCL方程。则需增设该支路电流为未知量。故选取1、2节点分别列KCL方程为:(1/R2+1/R3+1/R4)V1-1/R2V2=Us2/R2+Us1/R3:一1/R2V1+(1/R2+1/R5+1/R6)V2=Us1/R5一Us2/R2。两个未知量两个方程程。不需要列节点3的KCL方程。

  当有二个或以上理想电压源直接并接在节点之间时,如果这些电压源共负极,选负极为参考点,不共负极时。任选一的负极为参考,占。图3中还是有4个节点,本来要设3个未知量,但有2条理想电吐源直接并接的支路,故只需设一个未知量,选好4为参考节点后,设节点l的节点电压V1为未知量,节点2的节点电压为电压源的值Us2节点3的节点电压为V1一Us1。只需列一个KCL方程。但l、2、3三个节点都含有理想电压源直接并接的支路,要列KCL方程必须增设这些支路的电流为未知量。

  所以不想增加未知量与方程的个数的话,可以灵活应用KCL定理的推广形式:选取虚线所在的面列面的KCL方程,该而交割了4条支路,但避开了理想电压源直接并接的支路,KCL方程为:(V1一Us2)/R3+(V1-Us1-Us2)/R4+(V1一Us1)/R6+V1/R5=O.整理后为:

  (1/R3+1/R4+1/R5+1/R6)V1=(1/R4+1/R6)Us1+(1/R3+1/R4)Us2.

  图4中有6个节点,本来要设5个未知量,列5个KCL方程,但有3个理想电压源直接并接在两节点之间,只需设2个未知量,Us1、Us2的负极都连接在节点6上,故选其为参考节点,分别设1、2节点的节点电压V1、V2为未知量,4、5的节点电压分别为Us1、Us2,3的节点电压为V2-Us1。要选两个节点列KCL方程。只有节点1不含有理想电压源直接并接的支路,其KCL方程为:(1/R5+1/R6)V1=Is+Us2/R5+Us4/R5,另一个KCL方程只能选取一个面(该面同样下要交割到有理想电压源的支路)来列,如图中虚线所示:(Us1—V2)/R1+(Us2-V2)/R8+(Us2一V2+Us3)/R7+(Us1一V2+Us3)/R2+(O-V2+Us3)/R3=O,整理后为:(1/R1+1/R2+1/R3+1/R7+1/R8)V2=(1/Rl+1/R2)Us1+(1/R7+1/R8)Us2+(1/R2+1/R3+1/R7)Us3。