双工器在整机联调前,应确认双工器的工作与无线电电台的工作频率是否一致,如相差较大时,应重新调整再联调,以避免烧坏输入高放回路。
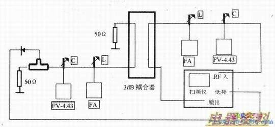
双工器的初调一般在双工器的生产厂家进行,调整完了后,注明工作频率再出厂。但双工器在使用前,如确有必要可以按实际工作频率进行重调,具体调试方法可参照下图连接仪器,并应接上50Ω终端假,反复调整并将假负载和频潜分析仪对换过来,并锁紧各调整螺钉。

整机调试阶段,收发板调整好以后,还要对双工器进行仔细微调,以使发射功率最大,且发射接收灵敏度劣化最小。联调时一定要注意少量的、慢慢的调整,以防止烧坏接收机。因为双工器的工作频率较高,又是一个分布参数决定其特性的组件,调整时非常敏感:并防止调整完后,在锁紧的过程中,原调整的最佳点跑了。有些双工器采用自锁螺钉,不必另外再用螺母锁紧,使调试大为方便,又节省了工时成本。
以定桥式双工器为例检测方法:用小信号扫频仪测试,调整3dB定向耦合器,分别测伴音腔衰减量及衰减特性的一致性、3dB定向耦合器的功率均匀度及隔离度。测试方法见下图。
