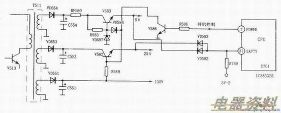
LC8633XX芯片的(31)脚外部一般接有过流保护检测或“X”射线保护检测电路,对有无过流或行逆程脉冲有无超标进行检测。若出现异常情况,(31)脚就会变为低,CPU立即进行保护性关机,从⑦脚输出待机控制,使整机进入待机状态。此时,用也不能开机。因此,当碰到机器出现不能“二次”开机故障时,千万别忘了检查(31)脚电压及其外围电路。
在长虹CN-12机芯中,CPU的(31)脚外围电路,如下图所示。主要用于电源过流保护。当+9V或+25V电源出现过流时(如对地短路),对应的检测导通,(31)脚变为低电平,CPU从⑦脚输出高电平,将电源置于待机状态。
