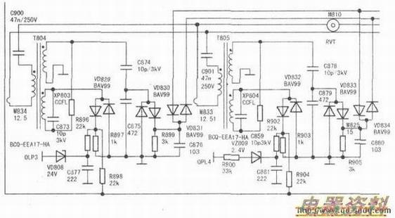
下图是一个液晶电视的部分截图,该部分常出现的问题是逆变器损坏。这个电路一共使用了四只逆变器,如何才能快速判断哪个逆变器出现故障呢?很简单,以T804为例,它的组成是由C900和T804的初级绕组串联的,是一个串联谐振回路。假如T804出现匝间短路,必然会引起增大降低的情况,那么电压会降在哪呢?会降在C900两端。因此,我们判断是不是T804出现短路只需要测量C900两端的交流电压就可以了。经过验证,正常时C900两端的压降为5V~7V,T804出现匝间短路时,C900两端的压降可达20V~25V。
