定压又叫“扩音机”,它与上述专业功放的最大区别,就是只有一套放大,增加了输出。DAPPSE -1000定压输出功放是传统变压器推挽放大电路的改进机型,其输入级改用OTL放大电路,输出级增加了保护电路。采用OCL电路推动输出变压器,是变压器推挽电路的替代产品,它省去了输入变压器,使大量成熟的OCL功放电路加上输出变压器,摇身一变,成为定压输出功放。
上图是目前最流行的新型定压功放结构图,它把高保真电路中常用的双差分输入,共射一共基放大和JBL、QsC等名机常用的集电极接地,浮地输出的后级电路完美地组合在一起,推动输出变压器作定压输出。这种源于国外的电路被很多厂家、多种品牌仿造,各种机型只是功率管个数和变压器容量的区别。这种新型定压功放一改过去体大笨重的设计理念,变压器和输出变压器均采用环形变压器,使整机厚度大大减小,增加了由多个控制的多房间单独播放选择开关,有的机型还增加了铃声和警号。NUSUN CE-60定压功放、REESOUND MA300定压功放就是这种机型的典型电路。两种机型虽然不是一个厂家的产品,输出功率一个是60W,一个是300W。但功率管前边部分的电路几乎完全一样,这给维修带来方便——手持一份图纸,适用多种机型,一机维修得手,以后再来通吃。
这种机型的维修方法与前面所述专业功放基本一样,区别与输出变压器有关。输出变压器是个纯粹的大,线间变压器也是纯,因此,定压功放在输出变压器前后均设置了电感补偿网络。在使用讲话时,常与监听喇叭造成反馈自激,这种高频自激很容易造成这两只补偿电路出故障,,烧坏。这种功放出现故障,大多是短路造成。它的负载不像专业功放直接驳接,而是通过线间变压器接扬声器,且线间变压器往往是多个并联在输出电路上。当某一个线间变压器出现局部短路时,不像专业功放输出端短路后成直流通路,功率管过流立刻烧坏。线间变压器虽然短,又有输出变压器隔离着直流,静态时整机不会出现故障。动态时,交流信号被局部短路,输出音量会明显减小。当用户调整电位器再开大音量时,虽然音量仍然较小,但功率管的输出却已经很大。
这时,功率管的输出电流不足以使过流保护电路起控,在这种状态下持续工作,最后导致功率管过热击穿。此时,保护继电器才会断开输出变压器,出现讯响或指示灯闪烁。
因此,在维修后向客户交机时,一定要告诉用户:“正式使用前,要把线路上的喇叭一个一个地单独试机,若某个喇叭声音明显很小,则该喇叭就是坏的,不要再使用,需更换号筒喇叭、吸顶喇叭或壁挂音箱里的线间变压器”。如果不说清楚,刚交出手的东西就又送回来,又贴零件又贴工。
这里需要补充一下关于输出变压器和线间变压器的问题。若主电路已经修完,试机时没有输出或输出,怀疑输出变压器有问题时怎么办?此时,可把输出变压器脱开,将扬声器接在浮地与输入地(机壳)之间,如果扬声器能正常发声,大小音量不失真,说明故障在后边电路,但不能证明输出变压器坏,因为还要检查一下保护电路和继电器。这种机型开机时没有输出直流冲击扬声器的现象,因此,保护电路中没有延迟接通继电器功能。有的机型是开机继电器就吸合,过流时释放,也有的开机继电器不吸合,常闭触点接通输出变压器,出现故障时继电器才吸合,断开输出变压器。只有确定保护电路和继电器触点无故障后,才能说明输出变压器有问题。要判断输出变压器是否有局部短路,还可以使用加交流电的方法。用一个自耦调压器把输出电压调整在100V,接八输出变压器的高压输出绕组,测量原来接在浮地与输入地的绕组电压,应该在30V左右,变压器应没有响声。如果电压低于20V太多,而且变压器有响声,说明此变压器有局部短路。如果严重短路,漏电保护器会跳闸。此方法也可用于对线间变压器的鉴别。
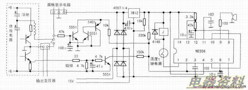
中图是采用NE556的新型定压功放保护电路。这种保护电路的资料很少,下面介绍其电路原理。NE056内含两个555时基电路,其(1)至(6)脚组成电路A,(8)至(13)脚组成电路B。开机后,12V通过330kΩ给(2)、(6)脚充电,在充电电压没达到4V以前,电路A处于触发导通状态,(5)脚输出高,提供给电路B的(10)脚。复位端电路B构成一个低频振荡电路。(10)脚得到高电平后,电路仍开始振荡,(9)脚输出为一秒方波脉冲,讯响器发出间隔0.5秒的响声。讯响三四次后,(2)、(6)脚电压上升到4V.电路A发生反转,(5)脚变成低电平,放电端(1)脚接地,保护继电器闭合,接通输出变压器,电路B失去复位电压停止振荡,讯响器停止发声。当电路出现故障,浮地电压偏移,功率管有过流现象时,电路A(2)、(60脚电压被拉低,电路被触发导通,(1)脚放电电路断开,继电器释放,断开输出变压器,电路B开始振荡,讯响器持续报警。温度继电器串联在继电器电路。当散热片温度过高时,温度继电器断开,闭合继电器随之释放。
维修完试机,要选择后面板输出端子公共地与20V之间接扬声器,接定压输出时,要使用线间变压器。如果把8Ω扬声器直接接在120V输出端子,输入输出就会严重不匹配,大音量会出现声音失真现象。这种机型后面板定压输出端子有两大类,一类是120V、240V两组国标定压输出,另一类是20V、70V、100V三组外国标准的定压输出。
后一类比较流行,并且增加有多路受选择控制的分路输出端子,这些端子都是100V定压输出。国产定压线间变压器,都是按照国标120V、240V输入电压生产的,与这种机型匹配时,可选择120V绕组与100V输出端连接。下面探讨定压功放的输出电压、阻抗与负载的匹配问题,见下图。
一个功率是25W,阻抗是16Ω的号筒喇叭,额定电压是20V。那么,与之匹配的25W线间变压器的初级输入为120V.次级输出为20V,其20V绕组的阻抗是16Ω,,120V绕组的阻抗应该是576Ω,。如果功放额定输出功率是100W,功放输出变压器的输出阻抗应该是四个线间变压器的并联阻抗,即576Ω的四分之- 144Ω。只有在输出负载的总阻抗是144Ω,时,功放的输出功率才能达到最大输出功率100w.这就是与输出阻抗的匹配。试想一个内阻1440,的电源给8Ω的负载供电会出现什么情况呢?从表面上看,负载由144Ω,降到8Ω,电流应该增大十几倍,功率也应跟着增大。但实际情况是,输出电流的增加使144Ω的内阻压降更大,主要功率都消耗在输出变压器内部,负载上的功率不但没有增加,反而变小,8Ω,的负载相对于144Ω的内阻,几乎与短路差不多。广场音柱、吸顶喇叭、壁挂音箱内部,使用的都是8Ω喇叭,不同功率的喇叭需要匹配不同功率的线间变压器,常用的线间变压器数据如表所示。



