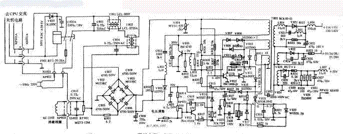
本文图元件编号以长虹彩电为例,在其他机型中元件编号可能与此图不同。 本电路图给出的是交流关机应用方式,在有的机型中未使用交流关机开关,而增加了待机控制电路。另外在国产化TDA二片机心彩电中使用的开关电源与此电路也基本相同。 
开关电源主空载工作状况
X53P机心开关电源主负载(即行输出电路)开路时,开关电源B1输出稍有升高。在修理时,如有必要可使用假负载法,即断开行输出电路供电,在电源主输出端接假负载。Ω
开关电源输出端(两端)测试数据(R×10)
| 在路 输出端 |
行输出电源V821 (115/130/145V) |
行振荡/场输出电源V822 (50/24/26/27/28V) |
伴音电源 V823(25V) |
|
正测 |
65Ω |
80Ω |
80Ω |
|
负测 |
∞ |
600Ω |
400Ω |
开关电源二极管在路测试数据(RX10)
| V805 | V807 | V808 | V809 | V910 | V814 | V815 | V816 | V817 | V818 | V820 | |
| 正向 |
70 |
70 | 70 | 70 | 70 | 130 | 110 | 75 | 100 | 110 | 130 |
| 反向 | 180 | 220 | 220 | 190 | 6k | 50k | 50k | 3k | 500 | 5k | 50k |
开关电源三极管在路电阻测试数据(R×10)
| B-E | C-E | ||
| V806 | 正向 | 80 | 250 |
| 反向 | 230 | ∞ | |
| V811 | 正向 | 115 | 90 |
| 反向 | 350 | 5k | |
| V812 | 正向 | 130 | 115 |
| 反向 | 5k | 5k | |
| V813 | 正向 | 130 | 5k |
| 反向 | 5k | ∞ | |
| V809 | 正向 | AK:400 | AG:130 |
| 反向 | AK:30k | AG:40k |
故障现象及维修方法
|
故障现象 |
故障部位 |
备 注 |
故障现象 |
故障部位 |
备 注 | |
| 全无,不烧保险 | 启动电阻R808(56kΩ)短路或阻值增大 | 此故障的特点是整流300V电压正常,开关电源管正常,电源开关管基极无电压或电压很低 ★不启动修理技巧:开关管基极无电压为启动电阻断路或基极电路短 路 所致。开关管基极有正电压,故障在震荡正反馈回路或开关电源次极 | 全无,烧保险 | 开关管V806 | 电源开关管V806击穿的原因是尖峰脉冲吸收C811或C812变质或开路 | |
| 过压保护V819短路 | 消磁电阻PT801损坏 | |||||
| R807(270k/0.5W)断路 | 市电整流二极管V801 有短路或漏电 | |||||
| ★全无,烧保险 | 开关管V806击穿 | 常伴有V811(2SA966)损坏 | ★开机即保护 | 脉宽控制电解C814(47&mro;F/50V)不良 | 开机时监测+B电压可发现,+B电压偏高,然后降为零。C814变质后使输出电压升高,引起过压保护电路动作 | |
| 电源开关管V806击穿、 R801(3.3Ω/10W)断路 | V806击穿, R801烧断的根本原因是由于脉宽控制电解电容C814变质引起, 若不更换C814, 可导致屡损V806的后果 | |||||
| 误差取样电容C820(4.7µF/50V)变质 | 开机时监测+B电压可发现,+B电压偏高,然后降为零。C820变质后使输出电压升高,引起过压保护电路动作 | |||||
| 电源开关管V806击穿 | V806击穿经常是脉宽控制电解电容C814变质引起 | |||||
| 开机即保护 | 二极管V810短路 | 开机时监测+B电压可发现,+B电压偏高,然后降为零。V810短路后使输出电压升高,引起过压保护电路动作 | 开机即保护 | 误差放大管V813(2SA1015)断路,7.5V基准电压V814断路 | 这两个元件断路后,使输出电压升高,过压保护电路动作 | |
| 二极管V810短路 | 开机时监测+B电压 | |||||
| 输出电压低(+B1为80V左右) | 误差取样电阻R814阻值增大 | 输出依R814电压变值情况大小而不同 | 输出电压低(+B1为60V左右 | C818(2400p/100V)变质 | R818、R819、V817、C818组成交流取样电路,参与稳压控制 | |
| 输出电压低(+B1为50V左右) | 误差放大管V813(2SA1015)短路、7.5V基准电压稳压二极管V814短路 | 更换 | 开机有咝咝声,持续一段时间后咝咝声消失 | 脉宽控制电解电容C814(47µF/50V)不良、C815(47µF/50V)不良 | 图像半音等都正常 | |
| 输出电压低(+B1为65V左右) | C813(0.47µF)变质 | C813为自激震荡正反馈电容 | 输出电压底 | 误差放大管V813(2SA1015)漏电或 | 误差放大电路中R812两端电压在0.6V~1V之间为正常值 | |
| 开机一段时间后自动停机保护 | 300V滤波电容C809(220µF/400V)无容量 | 有时屏幕上也出现多条水平方向的干扰条,干扰条处的扫描线变稀 | 屏幕上有多条水平方向的干扰条 | 300V滤波电容C809(220µF/400V)无容量 | 判断技巧:干扰条处的扫描线变稀。拔掉消磁线圈再开机,图像恢复正常 | |
| 光栅垂直跳动,行幅变窄 | +B1(130V)滤波电容C411(10µF/160V)不良 | 此时+B输出略有降低。C411电容位于附近,应更换为33µF/250V | 启动困难 | 启动电阻R808(56k/3W)阻值增大 | 若市电电压稍低则更难启动 | |
| 开机"吱"一声后全无 | +B整流二极管V821短路 | 次级其他整流二极管短路后也会引起此故障 | 开机有"吱"声后全无 | 稳压二极管V820击穿 | V820击穿后触发过压保护可控硅V819导通,使开关电源停顿 | |
| 图像扭动 | 300V滤波电容C809失效 | 更换 | 彩色混乱 | 消磁电阻PT801损坏 | 更换 |
建议:凡遇开机即保护、输出电压高、电源开关管V806损坏等故障,除更换损坏元件外,应同时更换脉宽控制电 解电容C814(47µF/50V)
采用本机心电源的彩色机型
|
长虹TA二片 |
23 | C2191 | 47 | C2594 | 70 | 东芝C-1831 | JVC TA四片 | 117 | 山茶SC-C47A | ||
| 1 | C1861 | 24 | C2191A | 48 | C2595 | 71 | 东芝C-2021 | 94 | 北京836 | 118 | 上海SC-C47A |
| 2 | C1862 | 25 | C2191C | 49 | D2521 | 72 | 东芝C-2031Z | 95 | 成都C37-844B | 119 | 上海Z237-1 |
| 3 | C1863 | 26 | C2191D | 50 | D2523 | 73 | 东芝HC37-1 | 96 | 春风14C-17 | 120 | 上海Z237-2A |
| 4 | C2160A交 | 27 | C2192 | 51 | D2522 | 74 | 虹美46CJ1 | 97 | 海燕7185XA | 121 | 上海Z247-1A |
| 5 | C2160B交 | 28 | C2192A | 52 | D2526 | 75 | 华日C47J-1 | 98 | 海燕7190HF | 122 | 上海Z647-1 |
| 6 | C2162交 | 29 | C2192AV | 53 | D2525 | 76 | 华日C51J-1 | 99 | 海燕CS37-2 | 123 | 上海Z647-2A |
| 7 | C2163交 | 30 | C2193 | 54 | D2523A | 77 | 黄河HC37-Ⅱ | 100 | 海燕CS47-2 | 124 | 上海Z647-4A |
| 8 | C2165交 | 31 | C2193A | 55 | C2991 | 78 | 黄河HC47 | 101 | 海燕CS56-2 | 125 | 沈阳7185SY |
| 9 | C2168交 | 32 | C2193AV | 56 | C2991E | 79 | 佳丽EC-141D | 102 | 黄山7190HF | 126 | 沈阳7190SY |
| 10 | C2169交 | 33 | D2115 | 57 | C2992 | 80 | 佳丽EC-191D | 103 | 金凤C37-4 | 127 | 沈阳7695SY |
| 11 | C2165C交 | 34 | D2118 |
东芝TA四片 |
81 | 凯歌4C3702 | 104 | 金凤C37-6 | 128 | 沈阳SDC47-10 | |
| 12 | C2165E交 | 35 | C2591 | 58 | 北京8303 | 82 | 凯歌4C4702 | 105 | 金河C37-B | 129 | 沈阳SDC47-2 |
| 13 | C2165F交 | 36 | C2591A | 59 | 北京8308 | 83 | 乐华RC-471 | 106 | 金河C37-G | 130 | 胜利7185MX |
| 14 | C2165KY交 | 37 | C2591V | 60 | 北京837 | 84 | 南虹EC-141 | 107 | 菊花C471A | 131 | 胜利7190 |
| 15 | C2165AY交 | 38 | C2591AZ | 61 | 长城JTC371 | 85 | 山茶C47C-1 | 108 | 龙江7695PJM | 132 | 胜利7695 |
| 16 | C2166交 | 39 | C2591AV | 62 | 长城JTC37-II | 86 | 韶峰HFC47-4 | 109 | 龙江C47C-1 | 133 | 胜利7695M |
| 17 | P2169交 | 40 | C2591AE | 63 | 长城JTC471 | 87 | 天鹅CS47-V1 | 110 | 龙江C47G-1 | 134 | 天鹅7695VPNM |
| 18 | C2169KY交 | 41 | C2592AE | 64 | 东芝C-1421Z | 88 | 天虹RC-141D | 111 | 龙江Z237-1 | 135 | 天鹅CS37-V1 |
| 19 | C2170交 | 42 | C2592 | 65 | 东芝C-1431Z | 89 | 西湖37CD2 | 112 | 南珠7695 | 136 | 天鹅CS37-V2 |
| 20 | CK56B2 | 43 | C2592A | 66 | 东芝C-1431ZT | 90 | 西湖37CD7A | 113 | 莺歌C47-4 | 137 | 西湖7190 |
| 21 | C2262 | 44 | C2592AV | 67 | 东芝C-1621Z | 91 | 西湖47CD3 | 114 | 如意SGC-3702 | 138 | 襄阳37XC1 |
|
长虹TDA单片 |
45 | C2592P | 68 | 东芝C-1631Z | 92 | 星海46CJ1 | 115 | 如意SGC-5602 | 139 | 襄阳37XD1B | |
| 22 | C1492 | 46 | C2593 | 69 | 东芝C-1821 | 93 | 星海47CJ1 | 116 | 山茶SC-51D | ||
说明:“交”为交流关机,其余为普通关机。
- 上一篇:显示器维修方法与技巧 - 一、常规观察法
- 下一篇:彩电行扫描电路的五种检修方法