一、原理简介
在电子技术领域内,是一个最基本的参数,频率与其他许多电参量的测量方案,都有十分密切的关系。实际测量系统中经常采用一频率转换、一频率转换等,通过测量频率达到测量其他电参量的目的。因此,频率的测量就显得更为重要。频率信号所需的接口简单,占用资源少,一般它只占用一路计数器接口直接进行计数或一个中断源输入接口,在中断服务程序中对脉冲进行计数。总之频率信号的测量具有灵活的输入方式,对频率信号的各种参数的测量有重要的意义。频率的参数主要包括、高低的持续时间以及占空比等,下面介绍一下实际项目中经常用到的测量频率的几种方法。
二、测频方法
1.测频法
在一定的时间内直接对信号的边沿触发或或者电平触发进行计数,因为在一定的时间计数越多,相对的精度越高,所以它适合于对高频信号的测量。用公式表示为:
Fx=Nx/t可以看出,要得到Fx,必须固定N,t中的其中一个量,而对另外一个量进行测量。我们把51中的一个定时器用于给出标准时间闸门信号t,用外部中断接入信号,用于对交变信号的变化次数进行计数,得到Nx,如下图所示。如果t为Is,则计数的脉冲数就是Fx。

2.测周法
在信号的频率比较低的时候,如果再利用测频法,则精度会下降很多,测试一般利用信号的一个周期作为时间闸门信号。在这个周期内部,对单片机内部的已知脉冲进行计数,适合于对低频信号的频率测量。如下图所示,用公式表示为:
Fx=l/Tx采用单片机内的一个定时/计数器,以单片机内的标准周期作为标准时基信号Ts,被测信号的周期作为时间闸门,由程序控制开关开始计数,计数值为N,则Tx=N×Ts,Fx=l/(N×Ts)通常当信号频率在2K以下时,属于低频范围,可以采用周期测量法;当信号频率大于2kHz时,采用测频的方法,从而保证系统的测量精度。

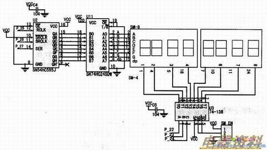
三、电路图详解
利用来显示测量的频率值。考虑到可能没有频率信号输入,为了达到实验的目的,采用了自给自足的方法,利用单片机自身的定时器来产生的方波信号,之后再利用单片机进行测量。在已知频率的情况下,通过实际的显示,验证测量结果的正确性(如果读者需要测量外界的实际频率信号,请注意输入信号的幅度和波形,最好是TTL电平的方波)如下图所示。电路图中P36和P37的跳线位置没有画出来,只要注意下一下即可,具体后面有图示。
